
Nou proprietar de Mini...cu multe probleme
- dedant68
- Viteza 6
- Mesaje: 643
- Membru din: Mar Noi 28, 2017 8:09 pm
- Localitate: Craiova, Voinesti(DB), Targoviste, Plymouth(United Kingdom)
- Contact:
Re: Nou proprietar de Mini...cu multe probleme
Verifica si conexiunile la Park Distance Control _modulul electronic care gestioneaza sistemul de parcare ( frecventa, semnal sonor,etc). La generatia II este in spate pe interiorul haionului dupa se demontezi protectia de PVC, mai in dreapta(foto). Verifica si la tine pozitia acestuia si fa o inspectie sumara
.




Re: Nou proprietar de Mini...cu multe probleme
Daca unul din senzori nu functioneaza, nu functioneaza tot sistemul.Ca sa vezi care este defect, cel mai corect si usor este sa faci o diagnoza pe modul si sa intri in date reale, unde vei vedea care din ei are semnal si care nu are.Asta daca sistemul este original de fabrica.
Real motors need forced induction
Nobody's perfect but if you drive a MINI Cooper F54 with B47 engine ,you're pretty damn close
Petrol is for cleaning tools, with Diesel we make Power
Nobody's perfect but if you drive a MINI Cooper F54 with B47 engine ,you're pretty damn close
Petrol is for cleaning tools, with Diesel we make Power
-
- Membru nou
- Mesaje: 28
- Membru din: Lun Dec 25, 2017 11:59 am
Re: Nou proprietar de Mini...cu multe probleme
Foarte utile informatiileadrian scrie:Daca unul din senzori nu functioneaza, nu functioneaza tot sistemul.Ca sa vezi care este defect, cel mai corect si usor este sa faci o diagnoza pe modul si sa intri in date reale, unde vei vedea care din ei are semnal si care nu are.Asta daca sistemul este original de fabrica.


-
- Membru nou
- Mesaje: 28
- Membru din: Lun Dec 25, 2017 11:59 am
Re: Nou proprietar de Mini...cu multe probleme
Unde gasesc si eu acest program sa il instalez pe laptop?adrian scrie:Daca unul din senzori nu functioneaza, nu functioneaza tot sistemul.Ca sa vezi care este defect, cel mai corect si usor este sa faci o diagnoza pe modul si sa intri in date reale, unde vei vedea care din ei are semnal si care nu are.Asta daca sistemul este original de fabrica.


- dedant68
- Viteza 6
- Mesaje: 643
- Membru din: Mar Noi 28, 2017 8:09 pm
- Localitate: Craiova, Voinesti(DB), Targoviste, Plymouth(United Kingdom)
- Contact:
Re: Nou proprietar de Mini...cu multe probleme
Daca avea interfata, soft sau 'tool' presupun ca nu mai intreba ca sa-si rezolve problema intr-un mod mai ieftin, sau se ducea la reprezentanta si cu 200 lei rezolva problema
In plus, nu cred ca senzorii sunt in serie, ar fi o aberatie... sau PDC nu activeaza sistemul daca unul dintre ei nu lucreaza. Pe OLX nu ai garantie la nimic, daca doresti ceva pentru diagnoza auto, apeleaza la ebay.co.uk , ebay.de sau amazon. Dar, poti rezolva cu ce ti-am scris mai sus...daca vrei sa faci economie "it is your opption" 





Re: Nou proprietar de Mini...cu multe probleme
Cablul vine cu soft, este ieftin si bun,cam asa ceva:
https://www.olx.ro/oferta/interfata-dia ... 175ad53bac
daca esti bun la PC, poti sa cauti si sa instalezi Rheingold ISTA-merge pe cablul asta- si acolo deja joci in alta liga!!!
https://www.olx.ro/oferta/interfata-dia ... 175ad53bac
daca esti bun la PC, poti sa cauti si sa instalezi Rheingold ISTA-merge pe cablul asta- si acolo deja joci in alta liga!!!
Real motors need forced induction
Nobody's perfect but if you drive a MINI Cooper F54 with B47 engine ,you're pretty damn close
Petrol is for cleaning tools, with Diesel we make Power
Nobody's perfect but if you drive a MINI Cooper F54 with B47 engine ,you're pretty damn close
Petrol is for cleaning tools, with Diesel we make Power
-
- Membru nou
- Mesaje: 28
- Membru din: Lun Dec 25, 2017 11:59 am
Re: Nou proprietar de Mini...cu multe probleme
E bine de stiut...dar initial voi merge pe varianta ieftinaadrian scrie:Cablul vine cu soft, este ieftin si bun,cam asa ceva:
https://www.olx.ro/oferta/interfata-dia ... 175ad53bac
daca esti bun la PC, poti sa cauti si sa instalezi Rheingold ISTA-merge pe cablul asta- si acolo deja joci in alta liga!!!

- dedant68
- Viteza 6
- Mesaje: 643
- Membru din: Mar Noi 28, 2017 8:09 pm
- Localitate: Craiova, Voinesti(DB), Targoviste, Plymouth(United Kingdom)
- Contact:
Re: Nou proprietar de Mini...cu multe probleme
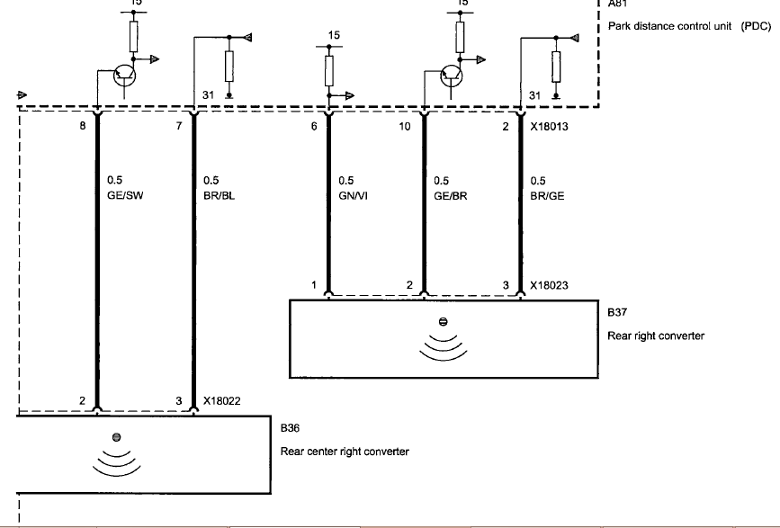
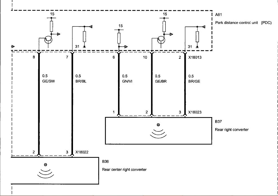
Dupa cum poti observa in cele doua scheme electrice, cei 4 senzori sunt conectati in paralel de la PDCU(modul electronic), fiecare este alimentat cu +, minus si semnal de la modul( ai 3 conductori). Daca un semnal lipseste, senzorul nu functioneaza. Tot in spate ai si difuzorul/speaker cu comanda tot din PCDU. Verifica cu atentie circuitele si vei rezolva
. Vad ca ai inlocuit siguranta de 5A care alimenteza PDCU, dar el mai este alimentat prin MINUS si semnal de la Body Control Unit ( calculatorul de compartiment pentru toate comenziile auxiliare ).




-
- Membru nou
- Mesaje: 28
- Membru din: Lun Dec 25, 2017 11:59 am
Re: Nou proprietar de Mini...cu multe probleme
Treaba e claradedant68 scrie:Dupa cum poti observa in cele doua scheme electrice, cei 4 senzori sunt conectati in paralel de la PDCU(modul electronic), fiecare este alimentat cu +, minus si semnal de la modul( ai 3 conductori). Daca un semnal lipseste, senzorul nu functioneaza. Tot in spate ai si difuzorul/speaker cu comanda tot din PCDU. Verifica cu atentie circuitele si vei rezolva. Vad ca ai inlocuit siguranta de 5A care alimenteza PDCU, dar el mai este alimentat prin MINUS si semnal de la Body Control Unit ( calculatorul de compartiment pentru toate comenziile auxiliare ).


- dedant68
- Viteza 6
- Mesaje: 643
- Membru din: Mar Noi 28, 2017 8:09 pm
- Localitate: Craiova, Voinesti(DB), Targoviste, Plymouth(United Kingdom)
- Contact:
Re: Nou proprietar de Mini...cu multe probleme
Exact asa este pentru primul pas
. Locul unde este instalat acesti senzori este predispus umiditatii, prafului, vibratiilor si a altor alti factori care afecteaza functionarea in parametrii a unui circuit electric 




