Mini Cooper R50 (2002)

masu_18
Membru nou
Mesaje: 2
Membru din: Vin Noi 16, 2018 2:34 am

Mini Cooper R50 (2002)

Mesaj de masu_18 »

Salutare!

De curand am intrat in posesia unui Mini Cooper R50 (fabricatie 2002) si m-am lovit insa de ceva probleme carora nu le-am gasit rezolvarea si sper sa ma puteti ajuta cu ceva sfaturi.

Prima problema este reprezentata de sistemul de inchidere centralizata. Masina se incuie doar dupa ce deconectez o borna de la baterie. Dupa aceasta operatiune inchiderea functioneaza corect, atat din telecomanda , cat si cu cheia introdusa in locasul din maner. Dupa ce pornesc motorul, usile se pot bloca/debloca din switch-ul din interior si totul este ok, pana opresc motorul si cobor. Din acest moment, masina nu se mai incuie nici din telecomanda, nici cu cheia introdusa (se inchide, apoi se deschide imediat). Dupa 3 incercari, telecomanda nu mai functioneaza pe modul "inchidere", iar cu cheia introdusa se poate incuia usa soferului dar usa pasager si portbagaj raman descuiate. Din momentul asta, masina se poate incuia doar prin scoaterea unei borne de la baterie (banuiesc ca e un sistem care se reseteaza). Are cineva idee ce ar putea cauza aceasta problema? Mentionez ca am desfacut broasca usii de la sofer iar microswitch-urile functioneaza corect. Deasemenea, masina nu are alarma.

A doua problema este legata de interfata OBD a masinii, care cred ca nu este alimentata (nu m-am putut conecta nici cu INPA si nici cu un DELPHI). Delphi-ul are lumina led de prezenta care nu se aprinde (de aici si suspiciunea ca interfata OBD nu primeste "curent"). Pe un alt MINI tot fabricatie 2002 a functionat corect.

Astept cu interes sugestii sau posibile rezolvari.
Multumesc!
Avatar utilizator
adrian
Veteran
Mesaje: 3704
Membru din: Joi Apr 15, 2010 2:50 pm
Localitate: Calarasi,Targu mures

Re: Mini Cooper R50 (2002)

Mesaj de adrian »

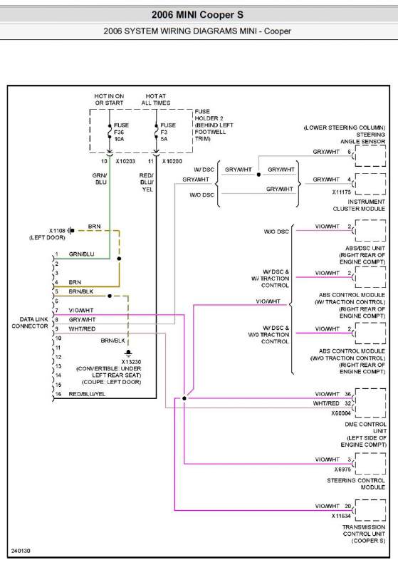
Pin 16 , permanent 12V , siguranta F3, 5A
pIN 1 , prezenta 12V cu contactul pus, siguranta F36 ,10A.
Mini Cooper S OBD Wiring.jpg
sau mai clar aici.
Untitled.jpg
Real motors need forced induction

Nobody's perfect but if you drive a MINI Cooper F54 with B47 engine ,you're pretty damn close
Petrol is for cleaning tools, with Diesel we make Power
masu_18
Membru nou
Mesaje: 2
Membru din: Vin Noi 16, 2018 2:34 am

Re: Mini Cooper R50 (2002)

Mesaj de masu_18 »

Am identificat problema cu interfata OBD si anume fir intrerupt (12v permanent). Mai ramane problema inchiderii care inca nu functioneaza (am curatat mufa generala de langa panoul de sigurante - multi pini oxidati - se pare ca nu e de acolo).
Scrie răspuns